一种用于锂盐酸化窑加温罩的燃烧控制系统
一、技术领域
本燃烧控制系统用于一种锂盐酸化窑保温罩的加热系统,主要由高速低氮加热烧嘴(或燃烧器)、阀门组件撬装、烧嘴前空气管道及调节阀和计量仪表、烧嘴前燃气管道及调节阀和计量仪表、风机系统及智能温度调节控制系统组成。
二、背景技术
随着燃料能源供给情况的变化,以及人们对环境保护的逐步重视,对产量质量的提升要求,锂盐酸化窑燃烧系统所要解决的问题随之改变,锂盐行业对加热烧嘴及燃烧系统控制提出了更高的技术要求。
目前受环保的发展趋势要求,锂盐酸化窑所使用的燃料基本为环保燃料---天然气。燃烧器的综合性能要求和环保的发展趋势,要求燃烧器及控制系统达到低氮环保、燃烧充分,高效稳定,可靠运行,能将现场工艺与燃烧控制系统的智能化相结合,为企业可持续性稳定生产保驾护航。
现有的锂盐酸化窑加热工艺主流结构为热风炉烟气加热,主要通过燃料在热风炉燃烧后的热烟气送入保温罩和罩内筒体之间的夹套,利用烟气对筒体进行传导与换热,再将物料加热,烟气将筒体内物料加热后被吸热后的低温烟气,随系统设备处理达标后由烟囱排入大气。应用实践表明,上述燃烧控制系统加热工艺并未取得预期的理想使用效果,如热效率低、能源消耗大、温度分布不均匀,温度调节控制不灵敏,调节范围受限,产量质量提升空间小等。
三、发明内容
为克服现有技术的不足,提升加热效果,本燃烧控制系统发明目的在于为酸化窑加热系统提供多点均匀布置的天然气高速低氮烧嘴、阀组及控制系统,按照酸化窑保温罩加热工艺流程图及相关的参数,提供满足工艺条件要求的合理燃烧温度、控制方式和配风量。根据相关的工艺流程图,配置合理的烧嘴性能参数,包括各区烧嘴功率大小、数量分布、合适的空燃调节比、PID温度自动或手动控制方式等等。
1. 物料加热方式
因物料是选通过保温罩加热后的烟气对流、传导和火焰辐射加热筒体后,由旋转的筒体将热量传给物料,物料主要受热方式为筒体对物料的传导及在窑内受热气流与物料的对流。原有的热风炉加热方式,在热烟气送入保温罩后烟气温度梯度分组比较明显,靠近入口处的温度高,靠近窑尾外的温度低,筒体内物料受热温度不均匀,生产出的产品质量不均衡。
为提高物料的受热均匀性,将原集中送入保温罩的烟气,分布设计成多个烧嘴间隔均匀布置在保温罩侧墙。多点布置的多个烧嘴同时燃烧产生的热量分布均匀,各烧嘴根据各加热区内物料的加热温度要求,可进行各个分区单独控制,同时各个烧嘴可单独手动调节,补偿因管道直径、长短不同等差异带来的阻力不同,流量不同造成的火焰温度不均匀现象。通过多个烧嘴多点均布设计的物料加热方式,结合单个烧嘴的手动调节和分区的整体调控,以达到整体温度的均匀性和调节适应性,最大程度地满足物料加热的要求和提高燃料的利用率,达到节能降耗的目的。
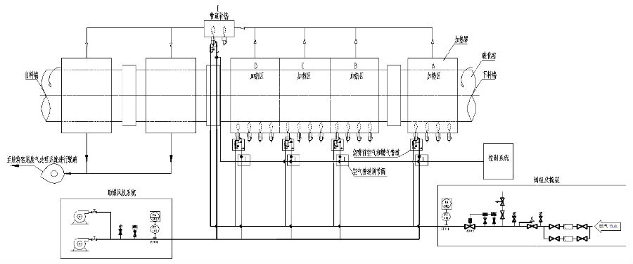
物料加热区域分布主要由加热区、保温区及管道补热区组成。加热区内排放的烟气汇集后送入保温区,在汇集烟气的管道上预留了补热烧嘴,防止汇集的烟气送入保温区温度不够时,进行补偿加热,同时可以根据烟气的温度和保温区温度要求进行调节。不加热区烟气排放温度为240~320℃,窑体为钢制圆筒回转结构,内部物料所需要的酸化反应温度为250~300℃,为保证回转窑筒体的正常运转及综合物料加热的效率,筒体表面受热温度小于400℃且温度分布均匀、调节方便灵活。

图1 多点加热工艺示意图
2. 烧嘴的稳定燃烧技术
烧嘴使用燃料为天然气,热值8000kcal/Nm3以上,属于高热值清洁燃料,其着火点在550~570℃之间,理论燃烧温度最高可达2300℃,根据不同结构和环境绝热程度,实际温度会有差异,结合本发明主要应用的加热罩结构、工艺温度要求及低氮排放要求,烧嘴设计上保证在稳定燃烧的基础上,配置合理的助燃风,烧嘴采用多级浓淡燃烧,不断分级降低燃烧温度,以降低热力型NOx的排放;对各分区内的温度进行连续比例调节方式自动控制调节。
燃气喷头上均面了多个方向上的喷射孔,与点火电极接触的距离近,燃气喷射出来后形成包围点火电极的可靠引火区,点火电极在通电后产生高压电离形成的火花能量很轻松引燃喷射孔头部喷射出来的燃气。燃气喷头外围均布着同轴布置的一级助燃风孔,并在一级混合腔内快速稳定燃烧。燃气喷头上布置了多种规格不同的喷射孔,可适应不同大小气量的稳定燃烧。随着烧嘴负荷的不断增加,燃料与助燃风量会逐渐向二级、三级混合腔内流动,不断混合和喷射出外套管混合燃烧,最终形成稳定可靠的火焰。
烧嘴配置点火器及UV火焰探测器,实现自动点火及火焰监测,可实现三次自动点火均失败后进行报警并切断烧嘴前燃气安全阀门,以确保系统安全。

图2 高速低氮烧嘴示意图
3. 分级燃烧低氮技术
烧嘴头部设计了稳定可靠的点火电极,均匀放散分布的燃气喷头上有小孔与助燃风分级设计的内层助燃风充分混合,由点火电极通电启动点火后形成稳定的燃烧火焰(见图3中1区),在烧嘴头部的半预混容腔中与燃气主孔及助燃风混合后,形成稳定燃烧的火焰后,随着燃料和助燃风用量不断增加,在一级燃烧混合腔内未完全燃烧的燃气和助燃风在第一级燃烧混合腔内相遇继续燃烧,随着第二级和第三级的混合后(分别见图3示意图中的2和3区),不断实现着燃料的助燃风的分级燃烧,在最后一级(见图3示意图中的4区)旋流助燃风翅的搅动混合作用下,携带未充分燃烧的燃料在与助燃风充分混合,随着喷口的高速气流一起喷出,形成均匀温度的火焰。助燃风分级筒将整个燃料燃烧所需要的空气分成多个混合腔进行分级燃烧,逐级降低上一级的燃烧温度,并在混合腔内停留时间短,热力聚集机会小,可以整体降低燃烧的最高温度,进而降低很大部分的热力型NOx。

图3 低氮烧嘴分级燃烧示意图
4. 加热区域烧嘴的分配
回转窑采用三档支撑。从尾端下料端起称为一档、二档和三档支撑。一楼前端靠近回转窑尾部下料端加热区域有9m长度范围内配套4支烧嘴(根据不同长度及回转窑产量、筒体直径等大小不同,设计不同功率的烧嘴),每支烧嘴之间间隔2.25m,设定为A区;一档和二档两个托轮中间24m长度范围内分成BCD三个区;二档和三档之间,及三档到出料端为保温区,ABCD每个区配套4支共配套12支烧嘴,均匀布置在加热罩侧壁上,离加热罩底部耐火保温层垂直高度600-1000mm。四个加热区的排放烟气集中混合一起后进入两个保温区,由废气风机抽走送至焙烧窑尾废气处理系统。
5. 保温区域管道补热烧嘴与温度自动调控
两个保温区内由四个加热区的排放烟气送入保温罩内循环后对窑内物料进行换热保温,保温区入口烟气温度大约320℃,出口烟气温度大约200℃,当入口温度较低时,可以启动备用管道烧嘴进行补热。两支烧嘴根据需要设定所要的温度,当烟气管道上热电偶信号输出温度低于所设温度时,启动补热烧嘴可同步进行温度的调控,也可单独启动,灵活地根据需要温度进行调节,达到自动控制温度的目的。
6. 阀组及控制系统功能
(1) 阀组主要功能
1)调压稳压功能
2)电子点火功能
3)火焰探测功能:采用紫外线火焰探测器,安装在燃烧器头部中间,探测灵敏度和可靠性高,当检测到火焰信号时均视为火焰燃烧正常;当无信号时视为熄火,报警并自动切断气源。
4)熄火自动切断气源保护功能
5)天然气外泄露报警功能
6)超高压自动放散和超低压报警自动切断气源功能
7)天然气流量调节功能
8)氮气吹扫功能
9)实现在地控制和中控调节功能
10)风机故障报警
11)断电自行切断功能
(2) 燃烧控制系统
1) 整个燃烧控制系统采用连续比例控制方式,即:系统控制空气调节阀的开度,通过空气调节阀的调节来改变空燃比例阀取压点压力的变化,从而改变燃气用量。空气调节阀的开度0-90°对应4-20mA模拟量信号。
2) SR烧嘴模块化设计,结构紧凑合理,维修维护方便,耐用性好。
3) 燃气切断阀采用进口品牌系列,零泄露,使用寿命长,能确保燃气的使用安全。
4) 空/燃比例阀采用进口产品,能保证空/燃气充分混合。
5) 每只烧嘴能够单独自动点火,实时火焰检测和熄火保护功能,火焰检测方式通过紫外火焰检测器来完成。
6) 每套燃气主管附件及加热保温区各配置一套天然气泄露检测系统,当管道空间存在一定的泄露时,系统自动声光报警,达到规定之后自动切断燃气供给。
7) 燃气主管设备成撬供应,安装检修简单方便。
四、附图说明
连续比例控制PID流程图如下:

图4燃烧控制系统连续比例控制PID流程图
五、具体实施方式
1. 燃烧系统主要功能
1) 燃烧系统主要由燃气系统、点火系统、仪表电气控制系统及安全系统等组成。包括燃烧器本体及附属设备、天然气管路管件、切断阀、调节阀等阀门,点火装置、火焰检测装置、煤气和天然气报警系统、压力、温度、流量等仪表控制系统等。
2) 燃烧器的设计具有足够大的负荷调节范围(1:10),包括燃烧器燃气量和配风量的调节等。
3) 燃烧器设计通过空气压力和燃气阀门实现自动配风,调节火焰形状及长度的调节,使燃气充分燃烧,保证最佳的火焰形状和集中有力的火焰长度,满足炉内温度生产工艺要求。
4) 燃烧系统可实现以炉内区域温度为控制目标,自动完成燃气系统--风门比例式燃料调节和鼓风风量调节等。
5) 燃烧器具有耐高温、防腐蚀,高温部件应采用耐高温材质制造。
6) 燃烧器头部由耐热钢制成且易于更换。
7) 燃气主切断阀采用气动速断阀,关断时间满足安全要求,且与火焰检测器等连锁,并具有手动关断功能,安全可靠。
8) 燃气和配风调节阀选用电动调节阀,并带有手动调节功能。
9) 点火系统。燃烧器实现自动点火,有可靠的点火机构和程序控制。点火控制系统与炉顶引风机连锁控制,即点火前须先启动引风机,否则无法进入点火程序;
10) 在燃烧器区域内天然气可能泄漏的地方,设置燃气在线检测探头,具体位置和数量由厂家设计。检测元件应成熟可靠,如果发生泄漏在操作室内和现场可实现声光报警。
11) 天然气报警系统设计符合《石油化工可燃气体和有毒气体检测报警设计规范》。
12) 燃烧器配有火焰监测装置,全程自动火焰监测,随时显示火焰状态,如火焰监测器检测不到火焰信号,则立即切断燃气供应,发出熄火报警,熄火停炉保护。
13) 点火装置、火焰监测、熄火保护装置应与速断阀、报警系统连锁。
14) 系统可实现燃气压力高、低报警(保护),燃气压力高或低于设定值(可设定)时,自动切断燃气供应,避免回火燃烧爆炸危险。
15) 系统可实现配风风机压力低报警并自动切断燃气供应,以防止风机突停等故障时发生事故,具体压力值由厂家设定。
16) 熄火及泄露报警等操作装置设在控制室和现场,以提醒操作人员。
17) 然气及配风管路与燃烧器连接采用金属管软连接,便于燃烧器的安装和调整。
18) 系统内应设有燃气取样口和放散装置。
19) 所有配备的电动机绝缘等级要根据工艺给出的电动机现场所处环境温度条件来选择级别。用于变频控制的电动机要选择专用变频电动机。
2. 仪表及自动化控制部分
1) 天然气及助燃风管道上装设压力、温度测点,并通过变送器将信号传送给控制柜显示,作为运行连锁和检测信号。压力测点同时安装就地显示仪表。
2) 系统控制柜内的主要设备要设有集中控制和机旁控制两种控制方式。在机旁均设有控制箱,设有中控/机旁/零位选择方式。控制柜及现场控制箱内应设置保温及加热除湿装置。
3) 中控控制时,PLC按预先编制的程序,将工艺流程线上的设备按照工艺要求顺序启动与停车。
4) 机旁控制时,人工可在机旁单独开、停设备,以便于单机试车。
5) 零位控制时,中控及机旁均不能开车,以确保检修人员的安全。
6) 控制系统选用西门子PLC, S7-300或1500系列。控制柜的所有状态信号与DCS系统采用以太网/Profinet/Profibus-DP方式通讯(通讯方式根据实际需要调整),系统的启停、联锁信号与DCS系统采用点对点的方式连接。
7) PLC、仪表接地具有独立接地网,不从电气跨接,采用共用接地体,接地电阻小于4欧姆。所有电气控制系统的电缆均采用屏蔽电缆,减少电磁干扰。
8) 每个CPU下带每种类型I/O点预留不少于15%余量全球扩展或升级,PLC系统AI点带隔离器,避免信号干扰,增加系统运行稳定性。